产品展示
韩国三和ELR-2.5 RF7|韩国三和EFR2.5电动机保护器
首页 / 产品中心 / 电子式电流继电器(AC)
产品标题:韩国三和ELR-2.5 RF7|韩国三和EFR2.5电动机保护器
产品ID:VIB20090708212258734
品  牌:韩国三和EOCR
所在地:中国 上海
价  格:面议 (大量采购价格面议)
库存状态:货期待查
更新日期:2025-12-16 0:43:43
咨询电话:(+86)021-51699285
咨询Q Q: 519892866
产品简述

 

基于MCU的密集型设计
用于电动机和配电系统的接地保护
采用零序电流检测法
TEST键提供了一个手动的自检功能
接地电流和跳闸延迟时间是分别调整的
绿色LED指示已建立电源,红色LED指示已跳闸

产品详情

 

韩国三和EFR2.5 技术条件
 

电流设定

0.1~2.5A(0.1,0.3,0.5,0.7,1.0,1.3,1.7,2.0和2.5A档)

时间设定
0.2~2.0秒(0.2,0.4,0.6,0.8,1.0,1.2,1.4,1.6,1.8和2.0秒各档)
工作特性
定时限
电流信号
残余电流检测
控制电压
240VAC±10%
频率
50/60HZ
电源误差
±5%
时间误差
±5%
接点输出
5A/250VAC 电阻性
1-SPDT/常态时不被激励
额定绝缘电压
600VAC,50/60HZ
机械寿命
动作10000000次
电气寿命
动作100000次
环境温度
-20~60℃
环境湿度
10~85% 无结露状态
绝缘强度
外壳-线路 2kv,50/60HZ,1分钟
端子-端子 1kv,50/60HZ,1分钟
线路-线路 2kv,50/60HZ,1分钟
静电放电
IEC6100-4-2-3
电弧火花
IEC6100-4-4-3
浪涌
IEC6100-4-5-3
电压下降和中断
IEC6100-4-11
安装
面板嵌入式安装
 
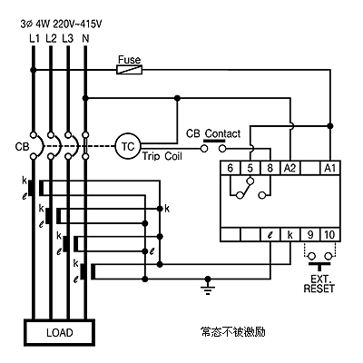
韩国三和EFR2.5 典型参考图/接线图/安装尺寸图
 

型号名称

装箱数

价格

韩国三和ELR-2.5 RF7

10

询价

韩国三和ELR-2.5 RM7

10

询价